减温减压装置是现代工业中热电联产、集中供热(或供汽)及轻工、电力、化工、纺织等企业在热能工程中广泛应用的一种蒸汽热能参数(压力、温度)转变装置和利用余热的节能装置,通过本装置,把用户提供的蒸汽参数降到用户需要合适的温度和压力,以满足用户的要求,并且能够充分节约热能,合理使用热能。
一、 工作原理
减温减压装置用在电站和工业锅炉及热电厂等处,将输送来的一次(新)蒸汽压力P1、温度t1进行减温减压,使其二次蒸汽压力P2、温度t2达到生产工艺所要求的数值。
减温减压装置及其配置的热控柜具有测量,执行控制的综合功能,广泛用于电站、石化、轻工、冶金等工业部门及城市供热、供暖系统。
二、 减温减压器的组成
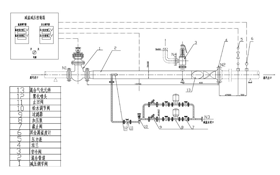
它由减温减压阀、蒸汽管道、减温水管道和热力调节装置等四部分组成。该阀集减压、减温、消音三功能于阀体内一次完成,可避免温差过大造成零件的过早损坏,以提高阀门的使用寿命。
1、蒸汽管道:由于减温减压阀的使用,取消了原减温减压装置中单独喷水减温的混合管道,使整个装置长度缩短了约1/2,结构紧凑,占地面积少,减少了工程投资。管道上装设安全阀、压力表、温度计等,以保证装置的安全运行。
2、减温水系统:由给水调节阀、止回阀、截止阀和给水管道等组成。给水调节阀的节流件为笼式套筒或多级节流件,能承受较高的压差,可避免高压介质通过小间隙产生气蚀,形成对阀座面和节流件的气蚀破坏,并减少了泄漏量。节流孔按线性排列,同一口径的调节阀有不同的CV值可供选择,可确保调节的精度和灵敏度。
3、热力调节装置:包括热控柜和电动执行器两部分。控制方式根据订货需要分自控(电子调节仪表自动控制)和遥控两种,其自动控制柜包括:温度显示仪、压力显示仪、调节器、报警器、操作器等。而减温减压阀和调节阀所配的电动执行器又分直行程和角行程两种可供订货时选择。其蒸汽压力调节借一次仪表压力变送器,能把蒸汽压力波动变为4-20m,电流讯号,经比例积分调节器把讯号传递给电动执行单元带动减温减压阀达到调压目的。蒸气温度的调节同热电阻(热电偶)把温度信号为4-20mA的电流信号经比例积分微分单元和操作器,将电信号传给电动执行器,带动给水调节阀调节喷水量,达到减温目的。
三、 减温减压器示意图

四、 订货须知
订合同时请提供:
1、 出口蒸汽流量Q、蒸汽压力P、进口温度t1、出口温度t2;
2、 减温给水压力Pb、温度tb;
3、 注明控制方式;(仪表盘控制,DCS控制,DCS监视)
4、 控制类别:电动、气动;
选择气动执行机构时还必须提供:
1) 作用形式:气开式或气闭式;
2) 气源压力;
3) 提供电气阀门定位器电信号;
其它特殊要求,应在商定后注明或另行签订技术协议。
5、 注:因减温装置其参数变化多样,为了提供给用户提供详细准确的方案图,设计、用户单位应提供详尽的工艺参数,由我公司针对每一套装置进行设计并提供方案图,以便施工图设计,同时亦可作为合同的附件。
|